For you to select rows from the base tables of a view, the owner of the schema containing the view must have SELECT privilege on the base tables. Also, if the view is in a schema other than your own, you must have SELECT privilege on the view.
The SELECT ANY TABLE system privilege also allows you to select data from any table or any snapshot or any view's base table.
If you are using Trusted Oracle7 in DBMS MAC mode, your DBMS label must dominate the creation label of each queried table, view, or snapshot or you must have READUP system privileges.

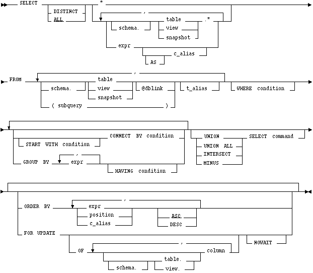
DISTINCT
ALL
returns all rows selected, including all copies of duplicates. The default is ALL.
*
selects all columns from all tables, views, or snapshots, listed in the FROM clause.
table.* view.* snapshot.*
selects all columns from the specified table, view, or snapshot. You can use the schema qualifier to select from a table, view, or snapshot in a schema other than your own.
If you are using Trusted Oracle, the * does not select the ROWLABEL column. To select this column, you must explicitly specify it in the select list.
expr
selects an expression. See the syntax description of expr
. A column name in this list can only be qualified with schema if the table, view, or snapshot containing the column is qualified with schema in the FROM clause.
c_alias
provides a different name for the column expression and causes the alias to be used in the column heading. The AS keyword is optional. The alias effectively renames the select list item for the duration of the query. The alias can be used in the ORDER BY clause, but not other clauses in the query.
schema
is the schema containing the selected table, view, or snapshot. If you omit schema, Oracle7 assumes the table, view, or snapshot is in your own schema.
table view snapshot
is the name of a table, view, or snapshot from which data is selected.
dblink
is the complete or partial name for a database link to a remote database where the table, view, or snapshot is located. For more information on referring to database links, see the section "Referring to Objects in Remote Databases"
. Note that this database need not be an Oracle7 database.
If you omit dblink, Oracle7 assumes that the table, view, or snapshot is on the local database.
subquery
is a subquery that is treated in the same manner as a view. For the syntax of subquery, see
. Oracle7 executes the subquery and then uses the resulting rows as a view in the FROM clause.
t_alias
provides a different name for the table, view, snapshot, or subquery for evaluating the query and is most often used in a correlated query. Other references to the table, view, or snapshot throughout the query must refer to the alias.
WHERE
restricts the rows selected to those for which the condition is TRUE. If you omit this clause, Oracle7 returns all rows from the tables, views, or snapshots in the FROM clause. See the syntax description of condition
.
START WITH CONNECT BY
returns rows in a hierarchical order.
GROUP BY
groups the selected rows based on the value of expr for each row and returns a single row of summary information for each group.
HAVING
See the syntax description of expr
and the syntax description of condition
.
UNION UNION ALL INTERSECT MINUS
combines the rows returned by two SELECT statement using a set operation. To reference a column, you must use an alias to name the column. The FOR UPDATE clause cannot be used with these set operators.
ORDER BY
orders rows returned by the statement.
expr orders rows based on their value for expr. The expression is based on columns in the select list or columns in the tables, views, or snapshots in the FROM clause.
position orders rows based on their value for the expression in this position of the select list.
ASC DESC specifies either ascending or descending order. ASC is the default.
FOR UPDATE
OF Only lock the select rows for a particular table in a join.
NOWAIT
If two or more tables have some column names in common, you must qualify column names with names of tables. Otherwise, fully qualified column names are optional, although it is always better to explicitly qualify table and column references. Oracle7 often does less work with fully qualified table and column names.
You can use a column alias, c_alias, to label the preceding expression in the select list so that the column is displayed with a new heading. The alias effectively renames the select list item for the duration of the query. The alias can be used in the ORDER BY clause, but not other clauses in the query.
If you use the DISTINCT option to return only a single copy of duplicate rows, the total number of bytes in all select list expressions is limited to the size of a data block minus some overhead. This size is specified by the initialization parameter DB_BLOCK_SIZE.
You can use comments in a SELECT statement to pass instructions, or hints, to the Oracle7 optimizer. The optimizer uses hints to choose an execution plan for the statement. For more information on hints, see Oracle7 Server Tuning.
Example I
The following statement selects rows from the employee table with the department number of 40:
SELECT *
FROM emp
WHERE deptno = 40
Example II
The following statement selects the name, job, salary and department number of all employees except salesmen from department number 30:
SELECT ename, job, sal, deptno
FROM emp
WHERE NOT (job = 'SALESMAN' AND deptno = 30)
Example III
The following statement selects from subqueries in the FROM clause and gives departments total employees and salaries as a percentage of all the departments:
SELECT a.deptno "Department",
a.num_emp/b.total_count "%Employees",
a.sal_sum/b.total_sal "%Salary"
FROM
(SELECT deptno, COUNT(*) num_emp, SUM(SAL) sal_sum
FROM scott.emp
GROUP BY deptno) a,
(SELECT COUNT(*) total_count, SUM(sal) total_sal
FROM scott.emp) b ;
START WITH
You can specify the root row(s) of the hierarchy using this clause.
CONNECT BY
You can specify the relationship between parent rows and child rows of the hierarchy using this clause.
WHERE
You can restrict the rows returned by the query without affecting other rows of the hierarchy using this clause.
Oracle7 uses the information from the above clause to form the hierarchy using the following steps:
SELECT statements performing hierarchical queries are subject to the following restrictions:
; however, some part of the condition must use the PRIOR operator to refer to the parent row. The part of the condition containing the PRIOR operator must have one of the following forms:
PRIOR expr comparison_operator expr expr comparison_operator PRIOR expr
To find the children of a parent row, Oracle7 evaluates the PRIOR expression for the parent row and the other expression for each row in the table. Rows for which the condition is true are the children of the parent. The CONNECT BY clause can contain other conditions to further filter the rows selected by the query. The CONNECT BY clause cannot contain a subquery.
If the CONNECT BY clause results in a loop in the hierarchy, Oracle7 returns an error. A loop occurs if one row is both the parent (or grandparent or direct ancestor) and a child (or a grandchild or a direct descendent) of another row.
Example IV
CONNECT BY PRIOR empno = mgr
Example V
In the following CONNECT BY clause, the PRIOR operator applies only to the EMPNO value. To evaluate this condition, Oracle7 evaluates EMPNO values for the parent row and MGR, SAL, and COMM values for the child row:
CONNECT BY PRIOR empno = mgr AND sal > comm
To qualify as a child row, a row must have a MGR value equal to the EMPNO value of the parent row and it must have a SAL value greater than its COMM value.
. The number of levels returned by a hierarchical query may be limited by available user memory.
Example VI
The following statement returns all employees in hierarchical order. The root row is defined to be the employee whose job is 'PRESIDENT'. The child rows of a parent row are defined to be those who have the employee number of the parent row as their manager number.
SELECT LPAD(' ',2*(LEVEL-1)) || ename org_chart,
empno, mgr, job
FROM emp
START WITH job = 'PRESIDENT'
CONNECT BY PRIOR empno = mgr
ORG_CHART EMPNO MGR JOB
------------ ---------- ---------- ---------
KING 7839 PRESIDENT
JONES 7566 7839 MANAGER
SCOTT 7788 7566 ANALYST
ADAMS 7876 7788 CLERK
FORD 7902 7566 ANALYST
SMITH 7369 7902 CLERK
BLAKE 7698 7839 MANAGER
ALLEN 7499 7698 SALESMAN
WARD 7521 7698 SALESMAN
MARTIN 7654 7698 SALESMAN
TURNER 7844 7698 SALESMAN
JAMES 7900 7698 CLERK
CLARK 7782 7839 MANAGER
MILLER 7934 7782 CLERKThe following statement is similar to the previous one, except that it does not select employees with the job 'ANALYST'.
SELECT LPAD(' ',2*(LEVEL-1)) || ename org_chart,
empno, mgr, job
FROM emp
WHERE job != 'ANALYST'
START WITH job = 'PRESIDENT'
CONNECT BY PRIOR empno = mgr
ORG_CHART EMPNO MGR JOB
------------- ---------- ---------- ---------
KING 7839 PRESIDENT
JONES 7566 7839 MANAGER
ADAMS 7876 7788 CLERK
SMITH 7369 7902 CLERK
BLAKE 7698 7839 MANAGER
ALLEN 7499 7698 SALESMAN
WARD 7521 7698 SALESMAN
MARTIN 7654 7698 SALESMAN
TURNER 7844 7698 SALESMAN
JAMES 7900 7698 CLERK
CLARK 7782 7839 MANAGER Oracle7 does not return the analysts SCOTT and FORD, although it does return employees who are managed by SCOTT and FORD.
The following statement is similar to the first one, except that it uses the LEVEL pseudocolumn to select only the first two levels of the management hierarchy:
SELECT LPAD(' ',2*(LEVEL-1)) || ename org_chart,
empno, mgr, job
FROM emp
START WITH job = 'PRESIDENT'
CONNECT BY PRIOR empno = mgr AND LEVEL <= 2
ORG_CHART EMPNO MGR JOB
------------ ---------- ---------- ---------
KING 7839 PRESIDENT
JONES 7566 7839 MANAGER
BLAKE 7698 7839 MANAGER
CLARK 7782 7839 MANAGER
If a SELECT statement contains the GROUP BY clause, the select list can only contain the following types of expressions:
The total number of bytes in all expressions in the GROUP BY clause is limited to the size of a data block minus some overhead. This size is specified by the initialization parameter DB_BLOCK_SIZE.
Example VII
SELECT deptno, MIN(sal), MAX(sal)
FROM emp
GROUP BY deptno
DEPTNO MIN(SAL) MAX(SAL)
---------- ---------- ----------
10 10 5004
20 804 3004
30 954 2854Example VIII
To return the minimum and maximum salaries for the clerks in each department, issue the following statement:
SELECT deptno, MIN(sal), MAX(sal)
FROM emp
WHERE job = 'CLERK'
GROUP BY deptno
DEPTNO MIN(SAL) MAX(SAL)
---------- ---------- ----------
10 1304 1304
20 804 1104
30 954 954
Example IX
To return the minimum and maximum salaries for the clerks in each department whose lowest salary is below $1,000, issue the following statement:
SELECT deptno, MIN(sal), MAX(sal)
FROM emp
WHERE job = 'CLERK'
GROUP BY deptno
HAVING MIN(sal) < 1000
DEPTNO MIN(SAL) MAX(SAL)
---------- ---------- ----------
20 804 1104
30 954 954
. If more than two queries are combined with set operators, adjacent pairs of queries are evaluated from left to right. You can use parentheses to specify a different order of evaluation.
The total number of bytes in all select list expressions of a component query is limited to the size of a data block minus some overhead. The size of a data block is specified by the initialization parameter DB_BLOCK_SIZE.
You can specify multiple expressions in the ORDER BY clause. Oracle7 first sorts rows based on their values for the first expression. Rows with the same value for the first expression are then sorted based on their values for the second expression, and so on. Oracle7 sorts nulls following all others in ascending order and preceding all others in descending order.
Sorting by position is useful in the following cases:
The ORDER BY clause is subject to the following restrictions:
. If you use the ORDER BY clause in a hierarchical query, Oracle7 uses the ORDER BY clause rather than the hierarchy to order the rows.
Example X
SELECT * FROM emp WHERE job = 'SALESMAN' ORDER BY comm DESC
Example XI
SELECT ename, deptno, sal FROM emp ORDER BY deptno ASC, sal DESC
To select the same information as the previous SELECT and use the positional ORDER BY notation, issue the following statement:
SELECT ename, deptno, sal FROM emp ORDER BY 2 ASC, 3 DESC
The FOR UPDATE clause cannot be used with the following other constructs:
If a row selected for update is currently locked by another user, Oracle7 waits until the row is available, locks it, and then returns control to you. You can use the NOWAIT option to cause Oracle7 to terminate the statement without waiting if such a row is already locked.
Example XII
SELECT empno, sal, comm FROM emp, dept WHERE job = 'CLERK' AND emp.deptno = dept.deptno AND loc = 'NEW YORK' FOR UPDATE
Example XIII
SELECT empno, sal, comm FROM emp, dept WHERE job = 'CLERK' AND emp.deptno = dept.deptno AND loc = 'NEW YORK' FOR UPDATE OF emp
To execute a join of three or more tables, Oracle7 first joins two of the tables based on the join conditions comparing their columns and then joins the result to another table based on join conditions containing columns of the joined tables and the new table. Oracle7 continues this process until all tables are joined into the result. The optimizer determines the order in which Oracle7 joins tables based on the join conditions, indexes on the tables, and, in the case of the cost-based optimization approach, statistics for the tables.
In addition to join conditions, the WHERE clause of a join query can also contain other conditions that refer to columns of only one table. These conditions can further restrict the rows returned by the join query.
Example XIV
This equijoin returns the name and job of each employee and the number and name of the department in which the employee works:
SELECT ename, job, dept.deptno, dname FROM emp, dept WHERE emp.deptno = dept.deptno ENAME JOB DEPTNO DNAME ---------- --------- ---------- -------------- KING PRESIDENT 10 ACCOUNTING BLAKE MANAGER 30 SALES CLARK MANAGER 10 ACCOUNTING JONES MANAGER 20 RESEARCH FORD ANALYST 20 RESEARCH SMITH CLERK 20 RESEARCH ALLEN SALESMAN 30 SALES WARD SALESMAN 30 SALES MARTIN SALESMAN 30 SALES SCOTT ANALYST 20 RESEARCH TURNER SALESMAN 30 SALES ADAMS CLERK 20 RESEARCH JAMES CLERK 30 SALES MILLER CLERK 10 ACCOUNTING
You must use a join to return this data because employee names and jobs are stored in a different table than department names. Oracle7 combines rows of the two tables according to this join condition:
emp.deptno = dept.deptno
Example XV
The following equijoin returns the name, job, department number, and department name of all clerks:
SELECT ename, job, dept.deptno, dname FROM emp, dept WHERE emp.deptno = dept.deptno AND job = 'CLERK' ENAME JOB DEPTNO DNAME ---------- --------- ---------- -------------- SMITH CLERK 20 RESEARCH ADAMS CLERK 20 RESEARCH JAMES CLERK 30 SALES MILLER CLERK 10 ACCOUNTING
This query is identical to Example XII except that it uses an additional WHERE clause condition to return only rows with a JOB value of 'CLERK':
job = 'CLERK'
Example XVI
This query uses a self join to returns the name of each employee along with the name of the employee's manager:
SELECT e1.ename||' works for '||e2.ename "Employees and their Managers" FROM emp e1, emp e2 WHERE e1.mgr = e2.empno Employees and their Managers ------------------------------- BLAKE works for KING CLARK works for KING JONES works for KING FORD works for JONES SMITH works for FORD ALLEN works for BLAKE WARD works for BLAKE MARTIN works for BLAKE SCOTT works for JONES TURNER works for BLAKE ADAMS works for SCOTT JAMES works for BLAKE MILLER works for CLARK
The join condition for this query uses the aliases E1 and E2 for the EMP table:
e1.mgr = e2.empno
This is the basic syntax of an outer join of two tables:
Outer join queries are subject to the following rules and restrictions:
In a query that performs outer joins of more than two pairs of tables, a single table can only be the NULL-generated table for one other table. For this reason, you cannot apply the (+) operator to columns of B in the join condition for A and B and the join condition for B and C.
Example XVII
This query uses an outer join to extend the results of Example XII:
SELECT ename, job, dept.deptno, dname
FROM emp, dept
WHERE emp.deptno (+) = dept.deptno
ENAME JOB DEPTNO DNAME
---------- --------- ---------- --------------
CLARK MANAGER 10 ACCOUNTING
KING PRESIDENT 10 ACCOUNTING
MILLER CLERK 10 ACCOUNTING
SMITH CLERK 20 RESEARCH
ADAMS CLERK 20 RESEARCH
FORD ANALYST 20 RESEARCH
SCOTT ANALYST 20 RESEARCH
JONES MANAGER 20 RESEARCH
ALLEN SALESMAN 30 SALES
BLAKE MANAGER 30 SALES
MARTIN SALESMAN 30 SALES
JAMES CLERK 30 SALES
TURNER SALESMAN 30 SALES
WARD SALESMAN 30 SALES
40 OPERATIONSIn this outer join, Oracle7 returns a row containing the OPERATIONS department even though no employees work in this department. Oracle7 returns NULL in the ENAME and JOB columns for this row. The join query in Example X only selects departments that have employees.
The following query uses an outer join to extend the results of Example XV:
SELECT ename, job, dept.deptno, dname
FROM emp, dept
WHERE emp.deptno (+) = dept.deptno
AND job (+) = 'CLERK'
ENAME JOB DEPTNO DNAME
---------- --------- ---------- --------------
MILLER CLERK 10 ACCOUNTING
SMITH CLERK 20 RESEARCH
ADAMS CLERK 20 RESEARCH
JAMES CLERK 30 SALES
40 OPERATIONSIn this outer join, Oracle7 returns a row containing the OPERATIONS department even though no clerks work in this department. The (+) operator on the JOB column ensures that rows for which the JOB column is NULL are also returned. If this (+) were omitted, the row containing the OPERATIONS department would not be returned because its JOB value is not 'CLERK'.
Example XVIII
This example shows four outer join queries on the CUSTOMERS, ORDERS, LINEITEMS, and PARTS tables. These tables are shown here:
SELECT custno, custname FROM customers CUSTNO CUSTNAME ---------- -------------------- 1 Angelic Co. 2 Believable Co. 3 Cabels R Us
SELECT orderno, custno, TO_CHAR(orderdate, 'MON-DD-YYYY') "ORDERDATE" FROM orders ORDERNO CUSTNO ORDERDATE ---------- ---------- ----------- 9001 1 OCT-13-1993 9002 2 OCT-13-1993 9003 1 OCT-20-1993 9004 1 OCT-27-1993 9005 2 OCT-31-1993
SELECT orderno, lineno, partno, quantity
FROM lineitems
ORDERNO LINENO PARTNO QUANTITY
---------- ---------- ---------- ----------
9001 1 101 15
9001 2 102 10
9002 1 101 25
9002 2 103 50
9003 1 101 15
9004 1 102 10
9004 2 103 20
SELECT partno, partname FROM parts PARTNO PARTNAME ------ -------- 101 X-Ray Screen 102 Yellow Bag 103 Zoot Suit
Note that the customer Cables R Us have placed no orders and that order number 9005 has no line items.
The following outer join returns all customers and the dates they placed orders. The (+) operator ensures that customers who placed no orders are also returned:
SELECT custname, TO_CHAR(orderdate, 'MON-DD-YYYY') "ORDERDATE"
FROM customers, orders
WHERE customers.custno = orders.custno (+)
CUSTNAME ORDERDATE
-------------------- --------------
Angelic Co. OCT-13-1993
Angelic Co. OCT-20-1993
Angelic Co. OCT-27-1993
Believable Co. OCT-13-1993
Believable Co. OCT-31-1993
Cables R Us
The following outer join builds on the result of the previous one by adding the LINEITEMS table to the FROM clause, columns from this table to the select list, and a join condition joining this table to the ORDERS table to the WHERE clause. This query joins the results of the previous query to the LINEITEMS table and returns all customers, the dates they placed orders, and the part number and quantity of each part they ordered. The first (+) operator serves the same purpose as in the previous query. The second (+) operator ensures that orders with no line items are also returned:
SELECT custname, TO_CHAR(orderdate, 'MON-DD-YYYY') "ORDERDATE", partno, quantity FROM customers, orders, lineitems WHERE customers.custno = orders.custno (+) AND orders.orderno = lineitems.orderno (+) CUSTNAME ORDERDATE PARTNO QUANTITY -------------------- -------------- ---------- ---------- Angelic Co. OCT-13-1993 101 15 Angelic Co. OCT-13-1993 102 10 Angelic Co. OCT-20-1993 101 15 Angelic Co. OCT-27-1993 102 10 Angelic Co. OCT-27-1993 103 20 Believable Co. OCT-13-1993 101 25 Believable Co. OCT-13-1993 103 50 Believable Co. OCT-31-1993 Cables R Us
The following outer join builds on the result of the previous one by adding the PARTS table to the FROM clause, the PARTNAME column from this table to the select list, and a join condition joining this table to the LINEITEMS table to the WHERE clause. This query joins the results of the previous query to the PARTS table to return all customers, the dates they placed orders, and the quantity and name of each part they ordered. The first two (+) operators serve the same purposes as in the previous query. The third (+) operator ensures that rows with NULL part numbers are also returned:
SELECT custname, TO_CHAR(orderdate, 'MON-DD-YYYY') "ORDERDATE", quantity, partname FROM customers, orders, lineitems, parts WHERE customers.custno = orders.custno (+) AND orders.orderno = lineitems.orderno (+) AND lineitems.partno = parts.partno (+) CUSTNAME ORDERDATE QUANTITY PARTNAME -------------------- -------------- ---------- ------------ Angelic Co. OCT-13-1993 15 X-Ray Screen Angelic Co. OCT-13-1993 10 Yellow Bag Angelic Co. OCT-20-1993 15 X-Ray Screen Angelic Co. OCT-27-1993 10 Yellow Bag Angelic Co. OCT-27-1993 20 Zoot Suit Believable Co. OCT-13-1993 25 X-Ray Screen Believable Co. OCT-13-1993 50 Zoot Suit Believable Co. OCT-31-1993 Cables R Us
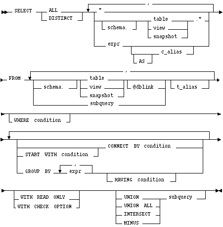
This is the syntax for a subquery: 
WITH READ ONLY
specifies that the subquery cannot be updated.
WITH CHECK OPTION
specifies that, if the subquery is used in place of a table in an INSERT, UPDATE, or DELETE statement, changes to that table that would produce rows excluded from the subquery are prohibited. In other words, the following statement: INSERT INTO (SELECT ename, deptno FROM Emp WHERE deptno < 10) VALUES ('Taylor', 20); would be legal, but INSERT INTO (SELECT ename, deptno FROM Emp WHERE deptno < 10 WITH CHECK OPTION) VALUES ('Taylor', 20); would be rejected.
Other keywords and parameters are as outlined after the SELECT syntax diagram in the beginning of this entry.
A subquery is evaluated once for the entire parent statement, in contrast to a correlated subquery which is evaluated once per row processed by the parent statement.
A subquery can itself contain a subquery. Oracle7 places no limit on the level of query nesting.
Example XIX
To determine who works in Taylor's department, issue the following statement:
SELECT ename, deptno FROM emp WHERE deptno = (SELECT deptno FROM emp WHERE ename = 'TAYLOR')
Example XX
To give all employees in the EMP table a ten percent raise if they have not already been issued a bonus (if they do not appear in the BONUS table), issue the following statement:
UPDATE emp SET sal = sal * 1.1 WHERE empno NOT IN (SELECT empno FROM bonus)
Example XXI
To create a duplicate of the DEPT table named NEWDEPT, issue the following statement:
CREATE TABLE newdept (deptno, dname, loc) AS SELECT deptno, dname, loc FROM dept
SELECT select_list FROM table1 t_alias1 WHERE expr operator (SELECT column_list FROM table2 t_alias2 WHERE t_alias1.column operator t_alias2.column) UPDATE table1 t_alias1 SET column = (SELECT expr FROM table2 t_alias2 WHERE t_alias1.column = t_alias2.column) DELETE FROM table1 t_alias1 WHERE column operator (SELECT expr FROM table2 t_alias2 WHERE t_alias1.column = t_alias2.column)
This discussion focuses on correlated subqueries in SELECT statements, although it also applies to correlated subqueries in UPDATE and DELETE statements.
You can use a correlated subquery to answer a multi-part question whose answer depends on the value in each row processed by the parent statement. For example, a correlated subquery can be used to determine which employees earn more than the average salaries for their departments. In this case, the correlated subquery specifically computes the average salary for each department.
Oracle7 performs a correlated subquery when the subquery references a column from a table from the parent statement.
Oracle7 resolves unqualified columns in the subquery by looking in the tables of the subquery, then in the tables of the parent statement, then in the tables of the next enclosing parent statement, and so on. Oracle7 resolves all unqualified columns in the subquery to the same table. If the tables in a subquery and parent query contain a column with the same name, a reference to the column of a table from the parent query must be prefixed by the table name or alias. To make your statements easier for you to read, always qualify the columns in a correlated subquery with the table, view, or snapshot name or alias.
In the case of an UPDATE statement, you can use a correlated subquery to update rows in one table based on rows from another table. For example, you could use a correlated subquery to roll up four quarterly sales tables into a yearly sales table.
In the case of a DELETE statement, you can use a correlated query to delete only those rows that also exist in another table.
Example XXII
The following statement returns data about employees whose salaries exceed the averages for their departments. The following statement assigns an alias to EMP, the table containing the salary information, and then uses the alias in a correlated subquery:
SELECT deptno, ename, sal
FROM emp x
WHERE sal > (SELECT AVG(sal)
FROM emp
WHERE x.deptno = deptno)
ORDER BY deptno
For each row of the EMP table, the parent query uses the correlated subquery to compute the average salary for members of the same department. The correlated subquery performs these steps for each row of the EMP table:
Example XXIII
The following statement returns the current date:
SELECT SYSDATE FROM DUAL
You could select SYSDATE from the EMP table, but Oracle7 would return 14 rows of the same SYSDATE, one for every row of the EMP table. Selecting from DUAL is more convenient.
and the section "Pseudocolumns"
. Example XXIV
The following statement increments the ZSEQ sequence and returns the new value:
SELECT zseq.nextval
FROM dual
The following statement selects the current value of ZSEQ:
SELECT zseq.currval
FROM dual
. Distributed queries are currently subject to this restriction all tables locked by a FOR UPDATE clause and all tables with LONG columns selected by the query must be located on the same database. For example, the following statement will cause an error:
SELECT emp_ny.* FROM emp_ny@ny, dept WHERE emp_ny.deptno = dept.deptno AND dept.dname = 'ACCOUNTING' FOR UPDATE OF emp_ny.sal
Also, you cannot issue the above statement because it selects LONG_COLUMN, a LONG value, from the EMP_REVIEW table on the NY database and locks the EMP table on the local database:
SELECT emp.empno, review.long_column, emp.sal FROM emp, emp_review@ny review WHERE emp.empno = emp_review.empno FOR UPDATE OF emp.sal
Example XXV
This example shows a query which joins the DEPT table on the local database with the EMP table on the HOUSTON database:
SELECT ename, dname
FROM emp@houston, dept
WHERE emp.deptno = dept.deptno
SELECT (Embedded SQL) command
UPDATE command ![[*]](jump.gif)